DESCRIPTION AND OPERATION
COMPONENT LOCATION
COMPONENT LOCATION - 1 OF 1
NOTE: Vehicle with 5 doors is shown, vehicle with 3 doors is similar.
.png)
OVERVIEW
Depending on model specification and market, the vehicle may incorporate auxiliary heating in the form of a FFBH.
The FFBH boosts the temperature of the engine coolant supplied to the climate control assembly and, where equipped, the auxiliary climate control assembly.
Fuel for the FFBH is taken from the vehicle fuel tank, through a fuel line attached to the fuel pump module. A FFBH fuel pump supplies the fuel at low pressure to the FFBH. In the FFBH, the fuel is burned and the resultant heat output is used to heat the engine coolant. The engine coolant is circulated through the FFBH, the climate control assembly and, where equipped, the auxiliary climate control assembly, by the FFBH coolant pump.
FFBH operation is automatic while the engine is running (Power Mode 7). When equipped with timed climate control, the FFBH can be operated (depending on the AAT while the engine is OFF (Power Mode 6 or less) and the vehicle is parked) using:
Vehicles with timed climate control also incorporate:
DESCRIPTION
HVAC CONTROL MODULE
.png)
The HVAC control module is located behind the driver side of the instrument panel. The HVAC control module then outputs the appropriate control signals to the Air Conditioning (A/C) system and the climate control system.
FFBH - VEHICLES WITH TIMED CLIMATE CONTROL ONLY
NOTES:
.png)
Sectioned View of FFBH
.png)
The FFBH assembly is installed in the engine compartment, on a bracket attached to the rear of the right suspension housing. The FFBH is connected in series with the coolant supply to the climate control assembly. An electrical connector on the FFBH assembly connects it to the vehicle wiring.
The FFBH assembly consists of the following:
AHCM
The AHCM controls and monitors the operation of the FFBH system. Power for the AHCM is provided by a permanent 12V from the quiescent current relay in the Passenger Junction Box (PJB). A Local Interconnect Network (LIN) connection provides the communication link between the AHCM and the HVAC Control Module.
The AHCM has the following electrical connections:
Combustion Air Fan
The combustion air fan regulates the supply of air to the combustion chamber to start and continue combustion. The combustion air fan speed is increased during the start procedure to start the combustion process. The combustion air fan speed is controlled depending on heat output requirements when combustion has started.
The combustion air fan continues to operate after the combustion process has stopped. This allows the combustion chamber to cool ready for the next requested start. The combustion air fan will stop after approximately 2 minutes.
This is normal operation.
Combustion Chamber and Heat Exchanger
The combustion chamber is located in the heat exchanger casing and combustion air fan casing. An integral fuel line delivers fuel from the FFBH fuel line to the combustion chamber. The fuel is delivered to a circular metallic mesh evaporator.
The heat exchanger surrounds the combustion chamber and allows the heat from the combustion process to be transferred to the engine coolant.
There are 2 coolant temperature sensors and 1 surface temperature sensor in the heat exchanger. The 3 temperature sensors are connected to the AHCM. The AHCM uses the data from the temperature sensors to control the FFBH operation.
Combustion Chamber Glow Plug/Flame Sensor
The combustion chamber glow plug/flame sensor is installed in the combustion chamber downsteam of the evaporator. The glow plug provides the heat source to start the combustion of the fuel in the combustion chamber.
When the flame in the combustion chamber is stable the glow plug monitors the flame temperature and provides feedback to the AHCM.
Fuel Fired Booster Heater Coolant Pump
The FFBH coolant pump is an electric pump attached to the FFBH support bracket. The FFBH coolant pump operation is controlled by the AHCM. The AHCM provides the power supply and the ground for the FFBH coolant pump. The FFBH coolant pump circulates the engine coolant through the cooling system including the FFBH. The FFBH coolant pump is connected to these:
A hose, connects the outlet of the FFBH coolant pump to the coolant inlet of the FFBH.
The FFBH coolant pump runs continuously while the FFBH is in idle or active operating modes. The FFBH coolant pump stops operating approximately 2 minutes after the FFBH has stopped, this is to cool the FFBH combustion chamber.
The FFBH coolant pump can also operate when stop/start is operational to provide hot engine coolant flow through the heater system to heat the passenger compartment.
Air Intake Hose and Silencer
A canister type silencer and filter is incorporated into the air intake hose.
A canister type acoustic silencer is incorporated into the air intake hose, to reduce the air flow noise during the startup and shut down processes. The silencer does not filter the air entering the FFBH.
Exhaust Pipe and Silencer
The exhaust pipe and silencer directs exhaust combustion gases to atmosphere below the vehicle through a hole in the underfloor aero tray molding. The exhaust pipe exits to the rear of the front right wheel and directs the exhaust gases rearward and to the center of the vehicle.
When certain atmospheric conditions exist, exhaust vapor may be visible when the FFBH combustion process is started. The vapor may be water vapor and not waste products from the combustion process. Under normal operating conditions, the exhaust vapor will subside when the FFBH has achieved 'Power status' and the exhaust pipe has reached normal operating temperature.
Under certain conditions, smoke may be visible from around the FFBH rather than the exhaust outlet. This smoke may be present for a period of time. This smoke may be as a result of residual fuel or engine coolant on the exhaust or FFBH body as a result of the service procedure. Under these circumstances, the heater must be run continually for 15 - 20 minutes until there are no signs of excessive smoke.
FFBH FUEL PUMP
NOTE: Vehicle with 5 doors is shown, vehicle with 3 doors is similar.
.png)
The FFBH fuel pump is installed in a rubber mounting under the rear floor. The FFBH fuel pump is self priming, its solenoid operates the plunger pump. The AHCM in the FFBH outputs a signal to control the operation of the FFBH pump. When the FFBH fuel pump is not energized, the AHCM stops the signal and shuts OFF the fuel supply to the FFBH.
FFBH COOLANT CHANGEOVER VALVE - VEHICLES WITH TIMED CLIMATE CONTROL ONLY
.png)
Where equipped, the FFBH coolant changeover valve is attached to a bracket on the underside of the FFBH. The FFBH coolant changeover valve is a normally open solenoid valve installed between the supply and return sides of the heater coolant circuit. When not energized, the FFBH coolant changeover valve connects the heater coolant circuit to the engine coolant circuit. When energized, the FFBH coolant changeover valve isolates the heater coolant circuit from the engine coolant circuit.
Operation of the FFBH coolant changeover valve is controlled by a voltage from the HVAC control module.
FFBH RECEIVER (IF EQUIPPED)
NOTE: Vehicle with 5 doors is shown, vehicle with 3 doors is similar.
.png)
The FFBH receiver translates the FFBH remote control radio signals, relayed from the Television (TV) antenna amplifier. When a request for timed climate control is received, the FFBH receiver outputs a LIN signal to the HVAC control module. When a request to switch OFF timed climate control is received, a LIN request to stop timed climate control is sent to the HVAC. The HVAC then shuts OFF the FFBH and stops timed climate from operating.
The FFBH receiver has a permanent voltage from the PJB and is connected to the television antenna amplifier by a coaxial cable.
FFBH REMOTE CONTROL (IF EQUIPPED)
NOTE: Avoid touching the antenna when operating the ON or OFF switch. Covering the antenna has an adverse affect on the transmitting range.
.png)
The FFBH remote control enables the timed climate control program to be activated and deactivated from outside the vehicle. The FFBH remote control has an approximate range of 100 m (328 feet). There is no need to point the remote control at the vehicle. Press and hold the ON switch for approximately 2 seconds. The LED illuminates green to confirm that a timed climate program has been initiated. The LED continues to flash for the duration of the timed climate operation.
The timed climate program continues for 30 minutes, after which it switches OFF automatically, to prevent the vehicle's startup battery from discharging. The timed climate program also turns OFF automatically if the engine is started (Power Mode 9).
OPERATION
FUEL FIRED BOOSTER HEATER (NON NORTH AMERICAN SPECIFICATION)
FFBH is controlled by a status message from the HVAC control module to the AHCM.
The vehicle must be in Power Mode 7 (engine running) and these conditions must be active:
.png)
Then the HVAC control module transmits a 'supplemental heat' message to the AHCM on the LIN.
The AHCM returns a 'supplemental heat' status message to the HVAC control module which initiates the FFBH start sequence.
If the engine is started and the FFBH is requested, the HVAC control module closes the recirculation flap when 1 of the following occurs:
Then the HVAC control module opens the recirculation flap to enable the ingress of fresh air. This feature is over ridden, if any of the following occur:
The FFBH does not start, or discontinues operation, if any of the following occur:
During supplementary heating, the HVAC control module STARTS or STOPS the FFBH operation if the HVAC control module detects the following conditions:
If the AHCM does not start the FFBH, or discontinues operation, the status message to the HVAC control module remains at, or changes to, 'heater OFF'.
In Power Mode 7 (engine running) and these conditions must be active:
.png)
The HVAC control module cancels supplemental heating, by changing the status message to the AHCM back to 'heater OFF'. The AHCM then cancels FFBH operation and changes the status message to the HVAC control module to 'heater OFF'.
Start Sequence
At the beginning of a START sequence, the AHCM energizes the FFBH coolant pump. The following is the operation of the preset sequence to start the FFBH:
Combustion Loads
The AHCM receives the signal from the ECT sensor when the FFBH is running. The AHCM changes the circulation of engine coolant flow in the heat exchanger under the following conditions:
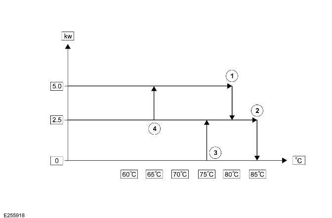
The heat output level at low load combustion is 2.5 kW. The heat output level rises to 5 kW at high load combustion.
The AHCM transmits the amount of fuel used by the FFBH to the BCM/ GWM. The ECT in the FFBH also sends the signal to the HVAC control module.
Switching Point Temperatures
.png)
.png)
The AHCM maintains high load combustion until the ECT reaches switching point temperature 1. At this temperature, the AHCM decreases the speed of the FFBH fuel pump and the combustion air fan to enable low load combustion.
The AHCM maintains low load combustion while the ECT remains between switching point temperatures 2 and 4.
At low load combustion, the temperature of the engine coolant increases or decreases depending on the amount of heat required to heat the passenger compartment. If the ECT decreases to switching point temperature 4, the AHCM sets the FFBH fuel pump and the combustion air fan to full speed. If the ECT increases to switching point temperature 2, the AHCM enters a control idle phase of operation.
On entering the control idle phase, the AHCM immediately switches the FFBH fuel pump OFF to stop combustion, and starts a timer for the combustion air fan. The AHCM switches OFF the combustion air fan after:
The AHCM stays in the control idle phase while the ECT remains above switching point temperature 4. If the ECT decreases to switching point temperature 3, the AHCM changes to low load combustion. This low load takes approximately 90 seconds.
The maximum time the FFBH can operate continuously, is 72 minutes in the following phases:
The AHCM also enters the control idle phase to limit the build up of carbon deposits on the glow plug and flame sensor.
After the cool down period, if the engine coolant is still in the temperature range that requires additional heat, the AHCM restarts the FFBH.
Shutdown
To stop combustion in the FFBH, the AHCM switches OFF the FFBH fuel pump. The combustion air fan and the FFBH coolant pump continue operation for a time, to cool down the FFBH. The cool down time is approximately 90 seconds (diesel vehicles), or 120 seconds (petrol vehicles).
AHCM
The AHCM also incorporates an error lockout mode of operation that inhibits operation to prevent serious faults from causing further damage to the FFBH system.
In the error lockout mode, the AHCM immediately STOPS the following components operation after the cool down time:
Error lockout occurs for:
The error lockout mode can be cleared by 1 of the following:
TIMED CLIMATE CONTROL - IF EQUIPPED
The timed climate control provides a comfortable temperature in the passenger compartment of a vehicle parked with the engine OFF (Power Mode 4). When timed climate control operates, depending on the AAT, the passenger compartment is either:
Timed parked heating occurs if the AAT is less than 15ºC (59ºF). Timed parked ventilation occurs if the AAT is 15ºC (59ºF) or more. To prevent excessive drain on the startup battery, both parked heating and parked ventilation are automatically de-activated after 30 minutes.
In very cold conditions timed climate control also warms the engine to aid starting. Engine warming occurs:
When timed climate control operates, the LED flashes in the 'AUTO' or 'A/C' switch on the FCIM (if equipped).
If the AUTO switch LED flashes, the engine or passenger compartment are being heated. If the A/C switch LED flashes, the passenger compartment is being ventilated.
Timed climate control is controlled using either:
When the vehicle is moving and FFBH is ON, the HVAC control module automatically closes the recirculation flap in the climate control assembly. The recirculation flap is closed to minimize the potential for odor ingress into the passenger compartment from the FFBH.
FCDIM
NOTE:
Depending on vehicle specification, the FCDIM is used for:
The programed start times are stored in the BCM/ GWM. The direct selection and programed time modes of operation are selected when the engine is stopped and the smart key is in the vehicle. The smart key can then be removed and the vehicle locked. Any timed event automatically runs without the smart key inside the vehicle.
The BCM/ GWM communicates with the HVAC control module through the HS CAN power mode zero system bus. At a programed start time or a direct selection on the FCDIM, the BCM/ GWM sends a start signal to the HVAC control module. The HVAC control module then initiates the appropriate mode of timed climate control operation.
To set a timed climate program:
Any programed timed climate control cycle may be canceled by 1 of the following:
REMOTE CONTROL (IF EQUIPPED)
NOTE: The 'handshake' signal only confirms the FFBH remote control to the FFBH receiver communication was successful. It does not confirm that the request has been actioned.
Timed climate control is selected ON or OFF with the FFBH remote control. Then the request is received by the FFBH receiver through the right television antenna. The FFBH receiver sends the request as a hardwired signal to the AHCM . On receipt of the request, the AHCM sends the request to the HVAC control module on the LIN. The HVAC control module then initiates the appropriate mode of timed climate control operation.
A 'handshake' signal is sent back from the FFBH receiver to the FFBH remote control to confirm a valid ON or OFF request. The 'hand shake' signal then activates the remote control LED accordingly.
Press and hold the ON or OFF switch for approximately 2 seconds. When the switch is pressed, the LED indicator illuminates green and then indicates the following status:
NOTE:
* When the ON switch has been pressed on the FFBH remote control and the timed climate control is in operation.
** Slow flashes are at 4 Hz (8 flashes in 2 seconds). Fast flashes are at 10 Hz (20 flashes in 2 seconds).
.png)
.png)
The reason for 'Wireless link no response', may be 1 of the following:
How to replace the battery in the Fuel Fired Booster Heater Remote Control
CAUTION: Battery disposal: Used batteries must be disposed of correctly, as they contain harmful substances. Seek advice on disposal from a retailer/authorised repairer and/or the local authority.
NOTE: Avoid touching the new battery. Moisture or oil from fingers can reduce battery life and corrode the contacts.
.png)
With the back of the remote control facing upwards, use a coin, or a similar implement, to rotate the battery cover. Lift the cover off to reveal the battery compartment. Remove the old battery and, making sure the correct polarity is maintained, insert a replacement 3.3 volt, CR1/3N battery. Replace the cover and rotate it to lock.
How to pair the Fuel Fired Booster Heater Remote Control
NOTE: For successful pairing the ignition switch must be in Power Mode 6 (ignition ON).
Each FFBH remote control must be 'paired' to the FFBH receiver to enable communications. Each remote control has a unique identification number which is stored by the receiver. The receiver can store up to 4 remote control identification numbers. If a fifth remote control is paired to the receiver, the receiver overwrites the first paired remote control number.
Pair a remote control to the vehicle, as follows:
TIMED CLIMATE CONTROL OPERATION
When the HVAC control module receives a timed climate control start request, its response depends on the AAT:
The HVAC control module initiates parked heating and:
The FFBH only activates in timed climate control if the following threshold conditions are met:
The fuel level value stored within the FFBH is only updated when the engine is running (Power Mode 7). When starting the FFBH in timed climate control, the stored fuel level value used to calculate, at the last ignition OFF (Power Mode 4) event. It is therefore possible for the FFBH to fail to operate in timed climate control if the engine was stopped with a low fuel level. If the fuel tank is subsequently refuelled, the FFBH stored fuel level still reads low if the engine has not been started since refueling.
The HVAC control module discontinues timed climate control operation if the following precondition is met:
The HVAC control module discontinues timed climate control operation:
Transition from Timed Climate Control to Engine Running
Parked ventilation is automatically DEACTIVATED when the ignition is switched ON (Power Mode 6).
Parked heating:
CLIMATE CONTROL COOLANT FLOW DIAGRAM FOR FFBH WITH TIMED CLIMATE CONTROL
.png)
A = MAIN COOLANT FLOW: B = ENGINE COOLANT CIRCULATES AROUND THE HEATER CORE ONLY: C = ENGINE COOLANT CIRCULATES AROUND THE ENGINE AND HEATER CORE.
When the FFBH coolant changeover valve is de-energized, the engine coolant flows through the following:
The engine coolant flows through these in normal vehicle operation when the FFBH is not operational. The engine coolant also flow through these when the parking heat timed heating is selected to pre-heat the vehicles engine.
When the FFBH coolant changeover valve is energized, the engine coolant flows through the following:
DIAGNOSTICS
The HVAC control module records any Diagnostic Trouble Code(s) (DTC)s and related data. Read the DTCs and related data with the Jaguar Land Rover (JLR) approved diagnostic equipment.
The JLR approved diagnostic equipment enables certain components to be activated and also live data to be read.
CONTROL DIAGRAM
CONTROL DIAGRAM - 1 OF 1
.png)
A = HARDWIRED: F = RF TRANSMISSION: O = LIN BUS: T = CO-AXIAL: AY = HS CAN POWER MODE ZERO SYSTEMS BUS: BA = HS CAN HUMAN MACHINE INTERFACE (HMI)SYSTEM BUS.
Auxiliary Climate Control
DIAGNOSIS AND TESTING
PRINCIPLES OF OPERATION
For a detailed description of the auxiliary climate control system, refer to the relevant description and operation section of the workshop manual. REFER to: Auxiliary Climate Control.
Auxiliary Blower
Auxiliary Climate Control Assembly
Auxilliary Thermostatic Expansion Valve
Second Row Seat Cushion Blower
Wiring Harness - Approved Probing and Repair Methods, Electrical Connector
Probing